產品分類
聯系我們
一種新型火力發電廠脫硫廢水零排放處理工藝,廣大的朋友都很想弄清楚這個問題,中天恒遠水處理設備公司小編李德馨認真總結整理了相關的內容知識,希望對您有所幫助。
小編整理總結了相關方面的知識及認真聽取了其他同事的說明,為您做以下的介紹。
一,火力發電廠脫硫廢水零排放處理工藝簡介
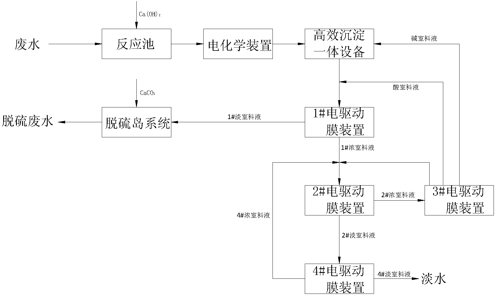
技術人員介紹,一種火力發電廠脫硫廢水的零排放處理工藝,包括以下步驟:
1)反應池反應;
2)電解處理;
3)通過高效沉淀一體設備處理;
4)通過1#電驅動膜裝置處理,得到富含SO42‑的1#淡室料液和富含Cl‑的1#濃室料液;
5)通過脫硫島系統對1#淡室料液處理;
6)通過2#電驅動膜裝置對1#濃室料液處理得到2#濃室料液和2#淡室料液;
7)通過4#電驅動膜裝置對2#淡室料液處理得到4#淡室料液和4#濃室料液;
8)通過3#電驅動膜裝置對2#淡室料液處理。

二,火力發電廠脫硫廢水零排放處理工藝優勢
小編了解到,通過化學反應+電化學裝置+高效沉淀一體設備+一多價分離電驅動膜+濃縮電驅動膜+雙極膜組合工藝可回用脫硫廢水中90%以上的水分,同時又能利用廢水中的Na2SO4和NaCl,生產石膏無需采購處理過程中的酸和堿。
小編點評:
污水處理設備對于環境保護非常有利,很多地方的政府都要求相關的企業和單位采用,所以廣大用戶朋友很有必要了解相關的知識,小編為您認真總結整理,希望對您有幫助。
一種新型火力發電廠脫硫廢水零排放處理工藝,感謝您閱讀本文,如果想了解更多,請持續關注我們的網站。